關于某變電站氣體滅火系統的聯動設計錯誤的思考

筆者在查勘某軌道交通變電站氣體滅火系統誤噴灑實踐中,發現該變電站的氣體滅火系統聯動設計存在錯誤,而且這樣的錯誤是該軌道交通氣體滅火系統中普遍存在的現象,筆者認為有必要寫此文件予以提醒消防設計人員和調試人員等加以重視,且應在消防聯動測試中完成相關的聯動測試,加以驗證對規范的理解是否正確,不能掉以輕心,否則釀成大錯,損失不可估計。
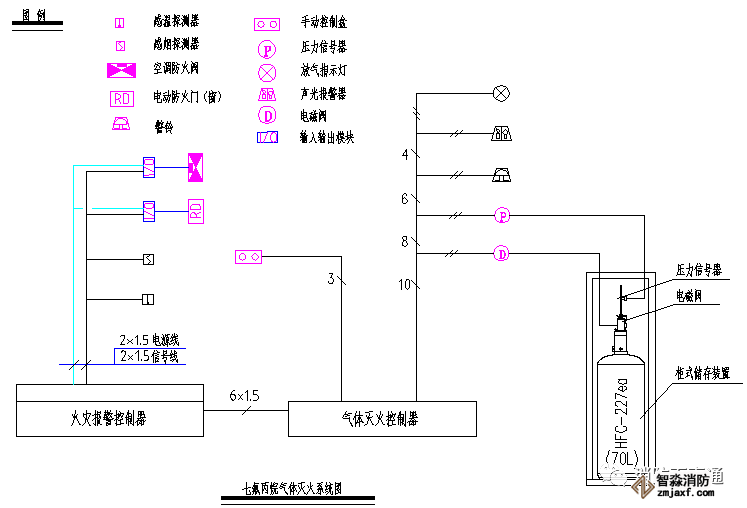
下面簡述一下該氣體滅火系統的組成方式,即參照《火災自動報警系統設計規范》GB50116-2013第4.4.3條,氣體滅火控制器、泡沫滅火控制器不直接連接火災探測器的組成方式,火災報警控制器設置在消防監控中心,防護區設置的感煙探測器和感溫探測器直接連接到消防控制中心的集中報警控制器上,消防控制中心的火災報警控制器通過總線控制模塊聯動切除空調系統和防火閥,關閉防火卷簾門等;氣體滅火控制器設置在防護區的鋼瓶組附近,連接防護區內的聲光報警器和防護區外的聲光報警器、以及啟動鋼瓶的電磁閥和氣體釋放的壓力開關信號機放氣指示門燈,現場緊急釋放和啟停按鈕設置在防護區門口。
系統工作原理見下圖:

我們在該變電站氣體滅火系統模擬測試時,作自動聯動測試和手動緊急釋放測試。自動聯動方式聯動邏輯測試流程如下,火災報警控制器和氣體滅火控制器均設置在自動狀態。
首先觸發信號防護區域內任一設置的感煙火災探測器作為首個聯動觸發信號后,火災報警控制器接收到第一報警信號,同時氣體滅火控制盤接到火災報警控制器的聯動請求,啟動設置在該防護區內的火災聲光警報器;再觸發感溫探測器或手動火災報警按鈕的報警信號,火災報警控制器接收到第二個報警信號,聯動該防護區內的相關設備如:停止排風機、關閉排風閥、關閉空調電源和送風管道上的防火閥,關閉防火門窗和降下防火卷簾門;同時氣體滅火控制盤接到火災報警控制器的第二次聯動請求,啟動設置在該防護區外的火災聲光警報器;延時30秒后,開啟氣體啟動鋼瓶上的電磁閥,啟動氣體通過傳動管開啟相關區域的選擇閥和打開對應的FM200鋼瓶組,氣體噴灑到該保護區域,氣體傳送管道上的壓力開關有回答信號,同樣保護區外的“放氣勿入”指示燈點亮;氣體釋放的信息反饋到火災報警控制器上。
上述測試的邏輯順序正常。

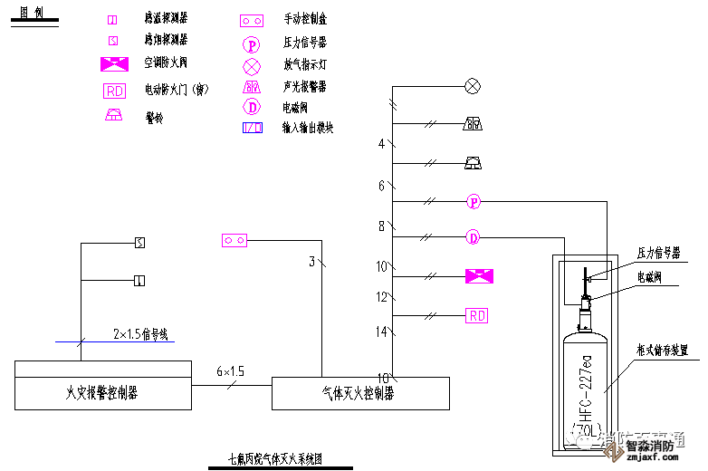
我們在測試防護區外的手動緊急釋放按鈕啟動時,氣體滅火控制盤接到手動緊急啟動請求,氣體滅火控制盤立即啟動設置在該防護區外的火災聲光警報器;延時30秒后,開啟氣體啟動鋼瓶上的電磁閥,啟動氣體通過傳動管開啟相關區域的選擇閥和打開對應的FM200鋼瓶組,氣體噴灑到該保護區域,氣體傳送管道上的壓力開關有回答信號,同樣保護區外的“放氣勿入”指示燈點亮;氣體釋放的信息反饋到火災報警控制器上。但出現排風機、排風閥、空調電源和送風管道上的防火閥、防火門窗和防火卷簾門等設備沒有參加聯動,整個氣體滅火系統滅火失敗的結果,即不能形成防護區密閉空間,導致實驗失敗。
我們在分析手動緊急釋放按鈕啟動氣體滅火控制盤滅火失敗的原因時,發現連接在火災報警控制器的排風機、排風閥、空調電源和送風管道上的防火閥,防火門窗和防火卷簾門等設備,沒有得到聯動請求信號,即火災報警控制器沒有接受任何觸發信號和聯動請求。我們查閱了諾蒂菲爾公司的RP-1002PLUS氣體滅火控制器和國產海灣公司的GST-QKP02等產品,證實手動緊急啟動按鈕動作時,聯動的邏輯是和手動測試的方式是一致的,說明氣體滅火控制器的邏輯關系是正確的。

通過對產品的了解,我們查閱了《火災自動報警系統設計規范》GB50116-2013的4.4.4條的第1項,在防護區疏散出口的門外應設置氣體滅火裝置、泡沫滅火,裝置的手動啟動和停止按鈕,手動啟動按鈕按下時氣體滅火控制器、泡沫滅火控制器應執行符合本規范第4.4.2條第3款和第5款規定的聯動操作;手動停止按鈕按下時,氣體滅火控制器、泡沫滅火控制器應停止正在執行的聯動操作。規范第4.4.2條第3款和第5款規定的聯動操作如下,聯動控制信號應包括下列內容:
1)關閉防護區域的送風機及送送風閥:
2)停止通風和空氣調節系統及關閉設置在該防護區域的電動防火閥;
3)聯動控制防護區域開口封閉裝置的啟動,包括關閉防護區域的門、窗;
4)啟動氣體滅火裝置、泡沫滅火裝置,氣體滅火控制器、泡沫滅火控制器,可設定不大于30s的延遲噴灑時間。
氣體滅火防護區出口外土方應設置表示氣體噴灑的火災聲光警報器,指示氣體釋放的聲信號應與該保護對象中設置的火災聲光警報器的聲信號有明顯區別。啟動氣體滅火裝置、泡沫滅火裝置的同時,應啟動設置在防護區入口處表示氣體噴灑的火災聲光警報器;組合分系統首先開啟相應防護區域的選擇閥,然后啟動氣體滅火裝置、泡沫滅火裝置。
上述實驗已經證明該結論是正確的。上述氣體滅火控制器、泡沫滅火控制器不直接連接火災探測器的組成方式,應改成下圖所示。

邏輯關系對照表如下:

通過對產品的驗證和規范的理解,我們認為現場的氣體滅火系統設計中存在如下缺陷,即手動緊急啟動氣體滅火控制器釋放氣體時,沒有連接到氣體滅火控制器的相關的設備是不能聯動。所以我們在設計該氣體滅火系統時應深刻理解規范的意義,且應嚴格執行規范的要求;消防施工中,應依照規范的每項要求和圖紙的設計內容予以測試驗證,做到不疏漏,不以偏概全,確保消防系統的正確性和可靠性。
智淼君安(江蘇)消防工程技術有限公司http://www.zzjqdkj.com/
海灣消防安全有限公司主營:GST海灣消防報警設備銷售,消防工程施工改造,氣體滅火、電氣/漏電火災、消防水系統施工安裝,售后維修保養,檢測,調試,海灣消防網站:http://www.zzjqdkj.com/;海灣消防服務熱線:4006-598-119
本頁關鍵詞:
上一篇:氣體滅火系統組件應符合哪些規定? 下一篇:IG541氣體滅火系統介紹


蘇公網安備32058102002148號